Для нормального роста рассады необходим 17 часовой световой день. В прошлом году я купил вот такой таймер для этих целей.
0
Внутри всё просто, стоит мотор-редуктор который делает один оборот за 24 часа, подключаемые контакты... короче подробнее здесь http://keytest.ru/obzor-tajmera-rozetochnogo-camelion-bnd-50g5a/
0
всё клёво.
В этом сезоне я решил добавить в систему датчик освещения.
0
не дорогой вариант, за 160 рублей, нашелся в ближайшем магазине
Цель доработки проста - экономия электроэнергии и ресурса ламп, ну и лень конечно. Принцип работы прост, пока присутствуют два условия (таймер включен и недостаточная освещенность на улице) лампы включены.
0
Как только пропадает любое условие (достаточно рассвело или выключен таймер) свет выключается. В итоге получили полный автомат, эконом варианта. Лампы включаются в 5 утра и светят до рассвета, а вечером с закатом включаются и выключаются в 22 часа.
Коробка из под творога, обклеена непрозрачным аллюминиевым скотчем.
0
крышка коробки вырезана в середине и приклеена к стеклу на двухсторонний скотч.
0
0
Светильники тоже самодельные. к кабельному каналу прикручены скобы для ламп, внутри стоит электронный "дроссель" ЭПРА, на лампе накидные патроны типа G13.
Все эти типо "Био"-тока разводилово на деньги. Эта приставка БИО стоит приличных денег. Настоящая лампа для подсветки расстений имеет очень неприятный красновато-фиолетовый свет.
Как то такоой.
Да, хочу заказать ленты RGB с контроллером, чтоб цвет регулировать можно было. У меня основное освещение, имею в виду во всей квартире, давно уже светодиодное.
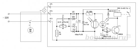
Цель не вые@нуться, а показать что можно собрать вполне рабочую автоматику из недорогих элементов, без знания электроники и навыков травления печатных плат и пайки. Из современного тут только корпус механического таймера, раньше я такую систему делал на двигателе ДСМ-2 от самописца, а фотореле было на КУ202 или симисторе КУ208. Всё это можно конечно собрать на одном контроллере, но для этого нужно во первых знание программирования контроллеров, навыки в вышеупомянутых дисциплинах, программатор плюс дискретные элементы. Там где я живу легче найти в магазине датчик освещения чем симмистор или оптодинистор... то что на рисунке ниже, действительно "говно и палки" я такое в радиокружке лет 20 назад делал.
Ну смотря куда окна, какой этаж, у меня вот деревья из окна, солнце от того как оно вышло на 15 градусов над лесом, это 9 утра и вот где то к часу оно ушло на другую сторону.
У меня западная сторона, а на закате солнце садится за впереди стоящий дом. Так что досветы по-любому нужны. Утром свет включается в 4 утра теперь, а выключается в 6 30 примерно.
Еще не прочитав комментарии было ясно, половина будет про коноплю.
как это влияет на перемещающихся квакеров в планарном квантовом поле?
Никак. Там девиация излучения настроена таким образом, квантовое поле остается в покое, так что задействованы только свободные квакеры.
Гравицапа , она только для удаления воздействия гравитационного поля вокруг объекта, не свет никак не влияет
2 таких таймера уже вышли из строя, пришлось купить электронный. Дороже, зато надежнее. Используется для продления светового дня аквариумов.
а у меня и так растет
А какие лампы используете ?
"теплее"
Как то такоой.
6000-6500 это и есть нейтральный)
Ага. именно такой свет и есть, по этому пока они светят, шторы задёрнуты.
Да, хочу заказать ленты RGB с контроллером, чтоб цвет регулировать можно было. У меня основное освещение, имею в виду во всей квартире, давно уже светодиодное.
бери выше, я про лампы. ну, раз она самая, то точно днат)
Поздравляю, чувак!
Конопелиш чтоле? Помидорам - Огурцам такие сложноти ненужны ;)
Помидорам и огурцам может и не нужны, но огородники и садоводы, к которым относится моя жена, так не думают.
Смотря в какой полосе, в Москве нужны досветы,
примерно в этой полосе и есть, чуть восточнее.
Ну смотря куда окна, какой этаж, у меня вот деревья из окна, солнце от того как оно вышло на 15 градусов над лесом, это 9 утра и вот где то к часу оно ушло на другую сторону.
У меня западная сторона, а на закате солнце садится за впереди стоящий дом. Так что досветы по-любому нужны. Утром свет включается в 4 утра теперь, а выключается в 6 30 примерно.
Понравилась реализация системной логики. Двойное "if-if not".
Но больше всего понравился тэг "Из говна и палок". За него и плюсую.
Действительно простейшая логика 2и